Вы здесь
Регулятор температуры УВТР-10А.4(РТ).К
Преимущества
- Поддержка температуры до трех датчиков;
- Точная настройка непосредственно на объекте ;
- Индикация текущей температуры и настроек ;
- Большой срок эксплуатации ;
- Коммутация до 10 А (На бо´льшие токи - отдельная заявка!);
- Диапазон регулировки температуры от -50°С до +130°С ;
- Диапазон регулировки дифференциала (гистерезис) от 1°С до 5°С.
Применение
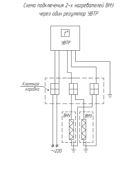
Цифровой регулятор температуры, встраиваемый в цепь питания нагревателя, регулирует температуру поверхности нагревателей и воздуха в защитном кожухе или шкафу. Применяется со всеми выпускаемыми нагревателями, кроме ВНУ-1600Б и ВНУ-2000Б. Может применяться с нагревателями сторонних производителей, или греющим кабелем. Поддерживает температуру до трех датчиков одновременно
Стандартное исполнение данного оборудования:
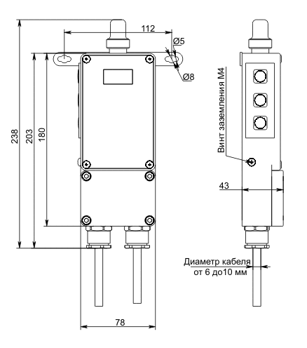
- Датчик температуры располагается в алюминиевой колбе на корпусе УВТР:

Установка датчиков температуры (до трёх) с проводом длиной до 5 метров - по отдельной заявке!
- Подключение 1 (Одной) нагрузки (от 100Вт до 2000Вт) (Исполнение терморегулятора УВТР с подключением 2 (двух) нагрузок - отдельная заявка!)
- Происходит управление напряжением ~220В. (Вариант исполнения схемы работы терморегулятора по приципу "сухой контакт" - только по заявке!)
Возможные дополнительные опции:
- Защита экрана УВТР
- Защита клавиатуры УВТР






