Вы здесь

Электропривод (исполнительный механизм) МЭО 1600 

Электропривод (исполнительный механизм) МЭО 1600 аналогично другим моделям механизмов МЭО и МЭОФ предназначен для управления полностью или частично автоматическими системами в различных сферах производства.

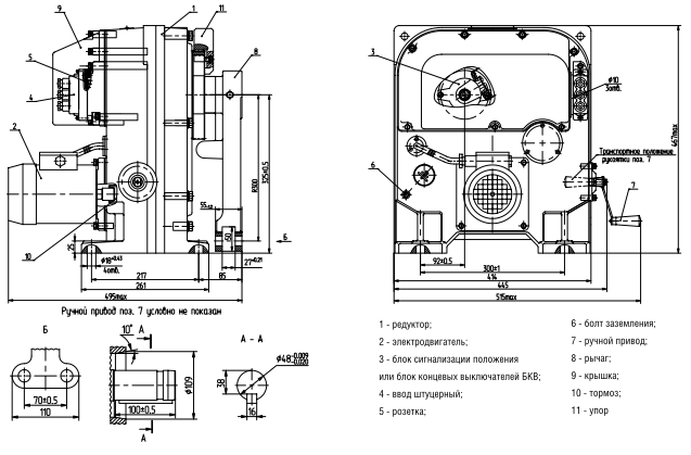
Конструкция механизмов МЭО 1600

  • электропривод;
  • тормозное устройство механического типа;
  • устройство, предназначенное для сигнализирования о положении;
  • редуктор;
  • привод ручного типа;
  • рычаг.

Технические характеристики механизмов МЭО 1600

  • управление контактного или бесконтактного типа;
  • возможна эксплуатация в условиях до 320 включений в течение 1 часа;
  • крутящий момент – 1 600 Н*м;
  • время для совершения полного ходы выходного вала - 63 секунды;
  • параметр полного хода вала - 0,25 оборота;
  • общая масса конструкции - не более 135 кг;
  • входная мощность – 0,25 кВт;
  • границы допустимого люфта вала - до 0,75 градуса.

Схема устройства МЭО-1600

Электропривод (исполнительный механизм) МЭО 1600

Назад к списку