Вы здесь

Электропривод (исполнительный механизм) МЭОФ 4000 

Электропривод (исполнительный механизм) МЭОФ 4000 используется для управления регулирующими устройствами различного типа в различных отраслях промышленности.

Конструкция механизма МЭОФ 4000

  • червячный редуктор;
  • электрический двигатель;
  • ручной привод;
  • блок сигнализатор положения.

Технические характеристики механизма МЭОФ 4000

  • показатель крутящего момента – 4 000 Н*м;
  • поддерживаемая частотность включений – 630 в час;
  • наибольшая частота включений – 1 200 в час при ПВ в 5%;
  • 1-фазное или3-фазное питание;
  • поддерживаемое напряжение электропитания – 380 В при стандартной частоте 50 Гц;
  • степень корпусной защиты IP65;
  • время для полного хода вала – 160 секунд;
  • показатель оборотов для полного хода вала – 0,25 оборотов;
  • входная мощность – 0,7 КВт;
  • общий вес конструкции в стандартном корпусе – не более 270 кг.

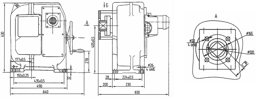
Схема механизма МЭОФ 4000

Электропривод (исполнительный механизм) МЭОФ 4000

Назад к списку