Вы здесь
Тяговая лебедка ТЛЧ-14Б
Червячная тяговая лебёдка ТЛЧ-14Б предназначена для механизированного подъёма и перемещения грузов в вертикальной и горизонтальной плоскостях. Применение устройства для подъема людей категорически запрещено.
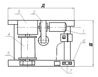
Модель сочетает в себе электрические, механические и гидравлические узлы, объединённые в компактной конструкции. Схема размещения компонентов и габаритные размеры представлены в каталоге.
В конструкцию лебёдки входят:
- асинхронный двигатель мощностью 4 кВт с частотой вращения 1500 об/мин,
 - одноступенчатый червячный редуктор Ч 100×31,5–52,
 - тормозной колодочный механизм ТКГ-160,
 - рабочий барабан,
 - опорный подшипниковый узел,
 - сварная металлическая рама,
 - комплект электрооборудования.
 
Редуктор выполняет функцию преобразования вращения двигателя в тяговое усилие, а тормоз обеспечивает надёжную фиксацию и плавную остановку. Управление лебёдкой осуществляется с пульта, который может быть как встроенным, так и вынесенным на расстояние.
Технические характеристики ТЛЧ-14Б

| Напряжение, В | 380 | 
| Тяговое усилие, тс | 0,63 | 
| Расчетная канатоёмкость, м | 50 | 
| Рекомендуемый диаметр каната по ГОСТ 2688-80, мм | 8,3 | 
| Габаритные размеры (Д х Ш х В), мм | 850 х 500 х 550 | 
| Монтажные размеры (С х D), мм | 400 х 740 | 
| Диаметр монтажных отверстий (Е), мм | 22 | 
| Комплектация канатом по умолчанию | не комплектуется | 
| Скорость навивки каната на первом слое, м/с | 0,3 | 
| Диаметр барабана | 300 | 
| Редуктор | Ч-100-31,5 | 
| Тип тормоза | ТКГ 160 | 
| Электродвигатель | АИР100L4 4/1500 | 
| Климатическое исполнение по ГОСТ 15150-69 | У2 | 
| Температура окружающей среды, ºС | от -40 до +40 | 
| Окружающая среда | невзрывоопасная | 
| Режим работы | легкий | 
| Масса без каната, кг | 280 | 
			


