Вы здесь
Грязевик вертикальный ТИП СКСД DN 65
Вертикальный грязевик ТИП СКСД DN 65 предназначен для удаления крупных и средних взвешенных частиц из воды в системах водо- и теплоснабжения.
Грязевик рассчитан на работу с теплоносителями при температуре до 423 К (150 °С) и рабочем давлении до 2,5 МПа (25 кгс/см²).
Грязевик работает следующим образом: он принимает исходную воду, очищает её от средних и крупных взвешенных частиц, выводит очищенную воду и периодически очищает нижнюю часть корпуса от накопившейся грязи.
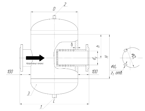
Габаритные размеры ТИП СКСД DN 65
dу | D | L | h | H | δ | D2 | D3 | d1 | d2 | Z1 | Z2 | Вес, не более кг |
65 | 219 | 425 | 130 | 342 | 4 | 335 | 180 | 22 | 18 | 8 | 4 | 41 |