Вы здесь
Воздушно-отопительный агрегат ЭКР
Воздушно-отопительные агрегаты ЭКР применяются для электровоздушного обогрева производственных, бытовых помещений, торговых палаток, гаражей, тепловых завес, сушки пиломатериалов и для других технологических процессов, требующих заданного теплового режима.
Обогреваемый объем от 140 до 1200 м3 , взависимости от типоразмера агрегата. Нормальная работа гаранти-руется при температуре окружающей среды от +1 С° до +35 С°
Теплоэлектровентилятор может использоваться как обычный вентилятор при отключении электро-калориферной секции от питающей сети.
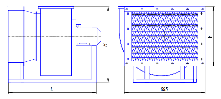
Габаритные размеры воздушно-отопительных агрегатов ЭКР
Обозначение | Высота, Н | Высота электросекции,h | Длина, L не более |
ЭКР - 5 | 425 | 190 | 860 |
ЭКР - 10 | 650 | 300 | 1040 |
ЭКР - 15 | 540 | 300 | 1000 |
ЭКР - 25 | 540 | 300 | 1000 |
ЭКР - 40 | 820 | 545 | 1250 |
ЭКР - 60 | 820 | 545 | 1250 |
ЭКР - 100 | 995 | 640 | 1350 |
Технические характеристики воздушно-отопительных агрегатов ЭКР
Показатели | Тип воздушно-отопительного агрегата | ||||||
ЭКР-5 | ЭКР-10 | ЭКР-15 | ЭКР-25 | ЭКР-40 | ЭКР-60 | ЭКР-100 | |
Установочная мощность, не более, квт | 6 | 12 | 18 | 30 | 42 | 60 | 105 |
Оптимальный перепад температуры, 0С при указанном количестве нагреваемого воздуха, м3/час |
28,5 900 28,5 1400 |
28,5 900 28,5 1400 |
27,0 1760 19,0 2680 |
44,0 2270 20,0 3750 |
45,0 3700 19,0 6300 |
65,0 4200 |
70,0 5000 |
Суммарная мощность нагревательных элементов, квт | 6 | 12 | 18 | 30 | 36…42 | 60 | 97,5-105 |
Род тока | Переменный трехфазный, 380 В, 50 Гц | ||||||
Напряжение на трубчатых нагревателях, В | 220 | 220 | 220 | 220 | 220 | 220 | 220 |
Вентилятор | ВР280-46 №2 | ВР80-75 №3,15 | ВР280-46 №2,5 | ВР280-46 №2,5 | ВР280-46 №4 | ВР280-46 №4 | ВР280-46 №5 |
Полное давление, Па | 250 | 250 | 290 | 450 | 540 | 600 | 2000 |
Двигатель | 0,25/1500 | 0,37/1500 | 0,55/1500 | 0,75/1500 | 1,1/1000 | 1,5/1000 | 7,5/1500 |
Обогреваемый объем помещения, ориентировочно, м3, (ТНВ= - 340 С, ТВВ= + 180 С) | 140-160 | 210-340 | 420-480 | 700-800 | 1000-1200 | 1500- 1700 | 2000- 2500 |
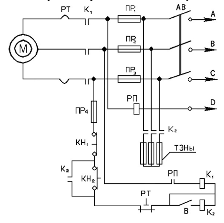
Электросхема
- АВ - автоматический выключатель;
- ПР 1,2,3,4 – вставки плавкие;
- РП - реле пусковое;
- КН 1,2 - посты кнопочные;
- К 1,2 - пускатели;
- РТ - реле тепловое;
- В - тумблер;
- М - электродвигатель вентилятора.