Вы здесь
Клапаны воздушные КВУ утепленные
Назначение воздушных клапанов КВУ-С
Воздушные утеплённые клапаны КВУ-С применяются на приточных участках вентиляционных систем и предназначены для надёжного перекрытия или регулировки потока воздуха. Они предотвращают поступление холодного воздуха и образование наледи при эксплуатации в условиях пониженных температур. Клапаны выпускаются по ТУ 4863-014-11865045-2000.
Конструкция клапанов
Клапаны КВУ-С представляют собой корпус прямоугольной формы из оцинкованной стали. Внутри корпуса расположены поворотные утеплённые лопатки коробчатого профиля, установленные на осях с углом поворота 90°, не выходя за габариты устройства. Уплотнение между лопатками и корпусом выполнено с использованием замкового и пружинного уплотнителей, что минимизирует потери воздуха.
Привод клапана может быть ручным либо электрическим. Электропривод через систему рычагов и тяг обеспечивает синхронное движение всех лопаток от полностью открытого до полностью закрытого положения.
Технические особенности
Главной отличительной чертой клапанов КВУ-С является наличие встроенного обогрева по периметру корпуса. Для защиты от обмерзания используется саморегулирующийся греющий кабель мощностью 40 Вт/м, работающий от сети 220 В. Это решение предотвращает замерзание подвижных частей и обеспечивает устойчивую работу клапана при температуре до –60 °C.
Режимы работы
- Режим «открыто-закрыто» — стандартное положение клапана для управления воздушным потоком
- Режим плавной регулировки — реализуется при использовании соответствующего типа электропривода
Клапаны предназначены для установки в приточных вентиляционных и климатических системах с перепадом давления до 1800 Па. Допустимая запылённость — не более 0,1 г/м³. Рабочая среда не должна содержать липких, волокнистых и абразивных включений.
Монтаж и установка
Клапаны КВУ-С допускают установку в любом пространственном положении, что делает их универсальными для монтажа в вентиляционные системы различной конфигурации.
Варианты исполнения
- О — стандартное исполнение из оцинкованной стали
- К — исполнение с повышенной коррозионной стойкостью из нержавеющей стали
- М — морозостойкое исполнение с утеплённым электроприводом
- КМ — коррозионностойкое морозостойкое исполнение с утеплённым электроприводом
Клапаны могут поставляться как с ручным управлением, так и в комплектации с электроприводом.
Условия эксплуатации
Клапаны КВУ-С предназначены для эксплуатации в регионах с умеренно холодным климатом (исполнение УХЛ), категория размещения — 3, согласно ГОСТ 15150.
Габаритные и присоединительные размеры
КВУ-С-О (К) с электроприводом
Определение присоединительных размеров:
- Н1=Н+20; В1=В+20 для клапана с большей стороной < 600 мм
- Н1=Н+30; В1=В+30 для клапана с большей стороной ≥ 600 мм
Коэффициент живого сечение клапана – 0,7
Минимальные размеры клапана НхВ - 200х200мм. Клапаны могут изготавливаться с длиной стороны Н, не превышающей 2400 мм и длиной стороны В, не превышающей 1700 мм.
Возможно кассетное исполнение с использованием 2-х клапанов, объединенных общим установочным корпусом.
КВУ-С-М (КМ) с электроприводом
Типоразмеры
Типоразмеры, количество приводов и требуемый крутящий момент приводов клапанов КВУ-С, с электромеханическим приводом
Масса клапанов
Масса клапанов КВУ-С-О (К), кг
Масса клапанов КВУ-С-М (КМ), кг
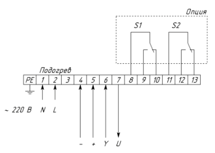
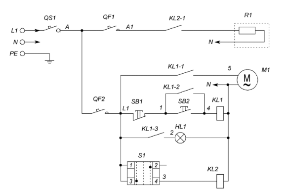
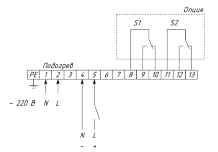
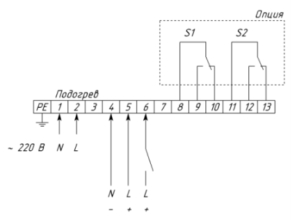
Схемы подключения
Схемы подключения клапанов КВУ-С
Позиция | Наименование | Количество |
QS1 | Выключатель нагрузки IS, 1P (номинал зависит от мощности греющего кабеля) | 1 |
QF1 | Выключатель автоматический PL4, 1P (номинал зависит от мощности греющего кабеля) | 1 |
QF2 | Выключатель автоматический PL6-С2/1, 1Р, С2 | 1 |
SB1 | Кнопка красная "СТОП" NP2 – ВА42 | 1 |
SB2 | Кнопка зеленая "ПУСК" NP2 – ВА31 | 1 |
HL1 | Индикатор матрица зеленая ND16, 220 В, АC | 2 |
S1 | Переключатель 2 - х позиционный NP2 - ВD25 (Зима-Лето) | 1 |
Контактная группа NP2-ВЕ102 | 1 | |
KL1 | Реле Finder 55.33.8.230 | 1 |
Розетка для реле Finder 94.04 | 1 | |
KL2 | Реле Finder 40.52.8.230 | 1 |
Розетка для реле Finder 95.05 | 1 | |
R1 | Греющий кабель | 1 |
M1 | Электропривод КВУ-С | 1 |
Схемы подключения клапанов КВУ-С с различными типами приводов
2П привод с возвратной пружиной
2П привод
Привод с плавным регулированием (0-10 В), с возвратной пружиной и без возвратной пружины
Условное обозначение
Виды и коды электроприводов
Примеры обозначения клапанов при заказе
КВУ-С-К-400х400-33-MSL-УХЛ3 – Клапан воздушный утепленный с периметральным обогревом, коррозионностойкого исполнения, сечением 400х400мм с электромеханическим приводом Soloon с возвратной пружиной, с напряжением питания 220В, без дополнительных контактов, для районов с умеренным и холодным климатом 3-й категории размещения.
Назад к списку