Вы здесь
Клапаны воздушные утепленные УВК
Утеплённые воздушные клапаны УВК используются в вентиляционных системах в качестве элементов перекрытия воздушного потока в узлах прохода. Они предназначены для транспортировки воздуха и неопасных газовоздушных смесей, не агрессивных к конструкционной углеродистой стали. Допустимая температура рабочей среды — до 80°C при содержании твёрдых частиц не более 0,1 г/м².
Изготовление и нормативы
Производство клапанов осуществляется в соответствии с техническими условиями ТУ 4863-076-11865045-2011.
Конструкция и принцип работы
Клапан представляет собой металлический корпус с монтажными фланцами для установки в вентиляционный канал. Внутри корпуса расположена утеплённая лопатка, закреплённая на осях, которые вращаются во втулках. По периметру лопатки установлен уплотнительный элемент, обеспечивающий герметичность при закрытии. Управление положением лопатки выполняется вручную или с помощью электропривода.
Габаритные размеры УВК
с электроприводом
Обозначение клапанов | Размеры, мм | Усиление привода Нм | Масса, кг | |||||
D | D1 | D2 | B | n | с ручным приводом | с электро- приводом | ||
УВК-200 | 200 | 230 | 270 | 190 | 8 | 8 | 4,8 | 3,9 |
УВК-250 | 250 | 280 | 320 | 5,7 | 4,8 | |||
УВК-280 | 280 | 310 | 350 | 6,3 | 5,4 | |||
УВК-315 | 315 | 348 | 385 | 8,0 | 6,1 | |||
УВК-400 | 400 | 435 | 470 | 240 | 9,4 | 8,5 | ||
УВК-450 | 450 | 480 | 520 | 16 | 11,1 | 9,9 | ||
УВК-500 | 500 | 535 | 570 | 12,6 | 11,4 | |||
УВК-630 | 630 | 665 | 700 | 24 | 18,0 | 16,8 | ||
УВК-710 | 710 | 740 | 780 | 22,1 | 23,5 | |||
УВК-800 | 800 | 840 | 870 | 23,7 | 27,6 | |||
УВК-900 | 900 | 940 | 970 | 24 | 31,4 | 32,2 | ||
УВК-1000 | 1000 | 1035 | 1070 | 33,2 | 36,9 | |||
УВК-1250 | 1250 | 1290 | 1320 | 32 | 47,1 | 51,4 |
с ручным управлением
схема управления клапаном вручную
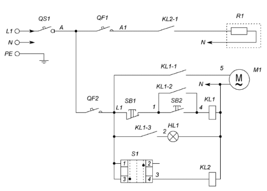
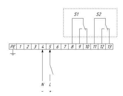
Схемы подключения клапанов УВК
Позиция | Наименование | Количество |
QS1 | Выключатель нагрузки IS, 1P (номинал зависит от мощности греющего кабеля) | 1 |
QF1 | Выключатель автоматический PL4, 1P (номинал зависит от мощности греющего кабеля) | 1 |
QF2 | Выключатель автоматический PL6-С2/1, 1Р, С2 | 1 |
SB1 | Кнопка красная "СТОП" NP2 – ВА42 | 1 |
SB2 | Кнопка зеленая "ПУСК" NP2 – ВА31 | 1 |
HL1 | Индикатор матрица зеленая ND16, 220 В, АC | 2 |
S1 | Переключатель 2 - х позиционный NP2 - ВD25 (Зима-Лето) | 1 |
Контактная группа NP2-ВЕ102 | 1 | |
KL1 | Реле Finder 55.33.8.230 | 1 |
Розетка для реле Finder 94.04 | 1 | |
KL2 | Реле Finder 40.52.8.230 | 1 |
Розетка для реле Finder 95.05 | 1 | |
R1 | Греющий кабель | 1 |
M1 | Электропривод КВУ-С | 1 |
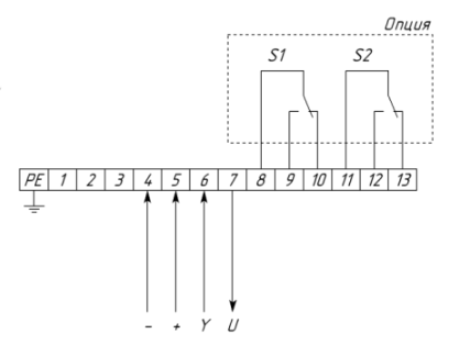
Схемы подключения электропривода для клапанов УВК с различными типами приводов
2П привод с возвратной пружиной
2П привод
Привод с плавным регулированием (0-10 В), с возвратной пружиной и без возвратной пружины
Комплектация
Варианты комплектаций клапанов приводами:
Характеристика | Ручной | Под электропривод | без пружинного возврата | с пружинным возвратом | ||||||||||||||
2-х позиционный | плавное регулирование | 2-х позиционный | плавное регулирование | |||||||||||||||
Напряжение питания 24В | + | + | - | - | + | + | - | - | + | + | - | - | + | + | ||||
Напряжение питания 220В | - | - | + | + | - | - | + | + | - | - | + | + | - | - | ||||
Наличие доп.контактов | - | + | - | + | - | + | - | + | - | + | - | + | - | + | ||||
Код | 99 | 00 | 01 | 02 | 03 | 04 | 05 | 06 | 07 | 08 | 31 | 32 | 33 | 34 | 35 | 36 |
Пример обозначение при заказе воздушного клапана
УВК-О-250-МВ-34-У2 - Утепленный воздушный клапан диаметром 250 мм с электроприводом, напряжением питания 220В, 2-х позиционный с дополнительными контактами, с пружинным возвратом, для районов с умеренным климатом 2-й категории размещения.
Назад к списку