Вы здесь
Заслонка УВЗК
Универсальная вентиляционная заслонка круглого сечения (УВЗК) предназначена для регулирования, перенаправления или полного перекрытия потока воздуха в системах вентиляции, кондиционирования и воздушного отопления. Устанавливается в круглые воздуховоды как на приточных, так и на вытяжных участках.
Конструкция и принцип работы
Заслонка выполнена в виде круглого корпуса из металла с установленной внутри поворотной створкой, закреплённой на оси. Управление положением заслонки осуществляется либо вручную с помощью рычага, либо автоматически при подключении электропривода. Надёжная конструкция гарантирует стабильную работу в условиях высокой нагрузки.
Сферы применения
Заслонки УВЗК применяются в промышленных, складских, коммерческих и жилых зданиях. Они используются для регулировки воздушных потоков, а также при необходимости изоляции отдельных участков вентиляционной системы.
Преимущества
- Совместимость с круглыми воздуховодами различных диаметров
- Надёжная герметизация воздушного потока
- Простота монтажа и обслуживания
- Ручное и автоматическое управление
- Защита от коррозии (в антикоррозийном исполнении)
Габаритные размеры УВЗК
Заслонки воздушного типа УВЗК с ручным управлением
Заслонки воздушного типа УВЗК с электроприводом
Заслонки воздушного типа УВЗК с взрывозащищенным электроприводом
Обозначение | Размеры, мм | n | Усилие электропривода, Нм | Масса УВЗК, кг | Рис. | Кол-во створок | |||||||
D | D1 | D0 | d | B | B0 | С ручным управлением | С электроприводом | С взрывозащищенным приводом | |||||
УВЗК-200 | 200 | 230 | 254 | 6,5х12 | 190 | 380 | 8 | 8-10 | 2,9 | 3,4 | 20,0 | а | 1 |
УВЗК-250 | 250 | 280 | 304 | 3,5 | 4,1 | 21,1 | |||||||
УВЗК-280 | 280 | 310 | 334 | 4,0 | 4,5 | 21,7 | |||||||
УВЗК-315 | 315 | 348 | 369 | 4,5 | 5,0 | 22,5 | |||||||
УВЗК-355 | 355 | 385 | 425 | 5,3 | 5,8 | 23,9 | |||||||
УВЗК-400 | 400 | 435 | 470 | 6,0 | 6,5 | 25,0 | |||||||
УВЗК-450 | 450 | 480 | 520 | 9 | 240 | 240 | 16 | 6,8 | 7,4 | 26,4 | |||
УВЗК-500 | 500 | 535 | 470 | 7,7 | 8,3 | 27,7 | |||||||
УВЗК-560 | 560 | 590 | 630 | 8,9 | 9,4 | 29,4 | |||||||
УВЗК-630 | 630 | 665 | 700 | 17,7 | 17,7 | 31,8 | б | 3 | |||||
УВЗК-710 | 710 | 740 | 780 | 10,5х20 | 19,9 | 19,9 | 34,0 | ||||||
УВЗК-800 | 800 | 840 | 870 | 23,0 | 23,0 | 37,4 | |||||||
УВЗК-900 | 900 | 940 | 970 | 24 | 15 | 26,5 | 26,5 | 40,6 | |||||
УВЗК-1000 | 1000 | 1035 | 1070 | 30,2 | 30,2 | 44,3 | |||||||
УВЗК-1250 | 1250 | 1290 | 1320 | 40,0 | 40,0 | 54,2 |
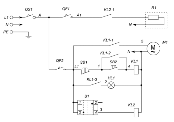
Схемы подключения заслонок УВЗК
Позиция | Наименование | Количество |
QS1 | Выключатель нагрузки IS, 1P (номинал зависит от мощности греющего кабеля) | 1 |
QF1 | Выключатель автоматический PL4, 1P (номинал зависит от мощности греющего кабеля) | 1 |
QF2 | Выключатель автоматический PL6-С2/1, 1Р, С2 | 1 |
SB1 | Кнопка красная "СТОП" NP2 – ВА42 | 1 |
SB2 | Кнопка зеленая "ПУСК" NP2 – ВА31 | 1 |
HL1 | Индикатор матрица зеленая ND16, 220 В, АC | 2 |
S1 | Переключатель 2 - х позиционный NP2 - ВD25 (Зима-Лето) | 1 |
Контактная группа NP2-ВЕ102 | 1 | |
KL1 | Реле Finder 55.33.8.230 | 1 |
Розетка для реле Finder 94.04 | 1 | |
KL2 | Реле Finder 40.52.8.230 | 1 |
Розетка для реле Finder 95.05 | 1 | |
R1 | Греющий кабель | 1 |
M1 | Электропривод КВУ-С | 1 |
Схемы подключения заслонок УВЗК с различными типами приводов
2П привод с возвратной пружиной
2П привод
Привод с плавным регулированием (0-10 В), с возвратной пружиной и без возвратной пружины
Условное обозначение
Пример обозначения при заказе
- УВЗК-В-315-33-ML-У2 - заслонка воздушная унифицированная круглого сечения, во взрывозащищенном исполнения, диаметром 315 мм, с электромеханическим приводом Lufberg с пружинным возвратом, с напряжением питания 220 В, для районов с умеренным климатом 2-ой категории размещения.
Варианты комплектаций заслонок УВЗП, УВЗК приводами
Характеристика | Ручной | Под электропривод | без пружинного возврата | с пружинным возвратом | ||||||||||||||
2-х позиционный | плавное регулирование | 2-х позиционный | плавное регулирование | |||||||||||||||
Напряжение питания 24В | + | + | - | - | + | + | - | - | + | + | - | - | + | + | ||||
Напряжение питания 220В | - | - | + | + | - | - | + | + | - | - | + | + | - | - | ||||
Наличие доп.контактов | - | + | - | + | - | + | - | + | - | + | - | + | - | + | ||||
Код | 99 | 00 | 01 | 02 | 03 | 04 | 05 | 06 | 07 | 08 | 31 | 32 | 33 | 34 | 35 | 36 |