Вы здесь
Заслонка УВЗП
Назначение заслонки УВЗП
Универсальная вентиляционная заслонка прямоугольного сечения (УВЗП) используется для регулирования или полного перекрытия потока воздуха в системах вентиляции и кондиционирования. Устройство применяется как в приточных, так и в вытяжных каналах, обеспечивая надежную герметизацию и контроль параметров воздушной среды.
Устройство и принцип действия
Заслонка представляет собой прямоугольный корпус (сварной или сборной конструкции), внутри которого установлены подвижные лопатки. Лопатки соединены синхронизирующим механизмом и поворачиваются при помощи рукоятки или электропривода, в зависимости от выбранного способа управления.
Сферы применения
Заслонки УВЗП широко применяются в промышленных, административных и жилых зданиях. Они используются в системах общеобменной, противодымной и технологической вентиляции, где требуется регулировка воздушных потоков в прямоугольных воздуховодах.
Преимущества использования
- Надёжная и герметичная конструкция
- Возможность как ручного, так и автоматического управления
- Совместимость с различными типоразмерами прямоугольных воздуховодов
- Стойкость к агрессивным средам (в специализированных исполнениях)
- Удобство установки и обслуживания
Габаритные размеры УВЗП
Рис.1. Заслонки УВЗП с электромеханическим приводом
Рис.2. Заслонки УВЗП с ручным управлением
Рис.3 Заслонки УВЗП с взрывозащищенным электроприводом
Определение присоединительных размеров:
- В1=В+20; Н1=Н+20 для заслонки с большей стороной < 600 мм В1=В+30;
- Н1=Н+30 для заслонки с большей стороной ≥ 600 мм
Коэффициент живого сечение клапана – 0,7
Минимальные размеры заслонки ВхН - 150х150мм. Заслонки могут изготавливаться с длиной стороны Н не превышающей 2000 мм и длиной стороны В не превышающей 1700 мм.
Возможно кассетное исполнение с использованием 2-х заслонок объединенных общим установочным корпусом. В таком случае максимальные размер кассеты 2000х1700 мм.
Типоразмеры, количество приводов и требуемый крутящий момент приводов заслонок УВЗП с электромеханическим приводом
Масса заслонок
УВЗП-О(К) не более, кг
УВЗП-М(КМ) не более, кг
УВЗП-В(ВК) не более, кг
УВЗП-ВМ (ВМК) не более, кг
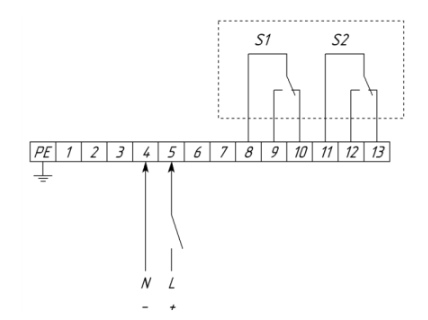
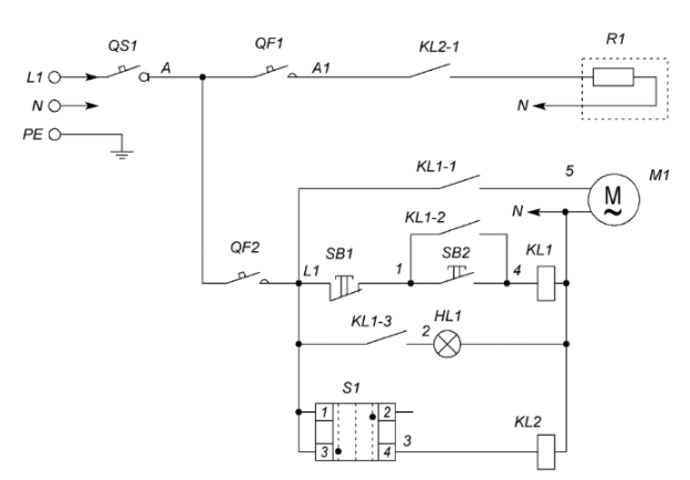
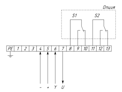
Схемы подключения заслонок УВЗП
Позиция | Наименование | Количество |
QS1 | Выключатель нагрузки IS, 1P (номинал зависит от мощности греющего кабеля) | 1 |
QF1 | Выключатель автоматический PL4, 1P (номинал зависит от мощности греющего кабеля) | 1 |
QF2 | Выключатель автоматический PL6-С2/1, 1Р, С2 | 1 |
SB1 | Кнопка красная "СТОП" NP2 – ВА42 | 1 |
SB2 | Кнопка зеленая "ПУСК" NP2 – ВА31 | 1 |
HL1 | Индикатор матрица зеленая ND16, 220 В, АC | 2 |
S1 | Переключатель 2 - х позиционный NP2 - ВD25 (Зима-Лето) | 1 |
Контактная группа NP2-ВЕ102 | 1 | |
KL1 | Реле Finder 55.33.8.230 | 1 |
Розетка для реле Finder 94.04 | 1 | |
KL2 | Реле Finder 40.52.8.230 | 1 |
Розетка для реле Finder 95.05 | 1 | |
R1 | Греющий кабель | 1 |
M1 | Электропривод КВУ-С | 1 |
Схемы подключения заслонок УВЗП с различными типами приводов
2П привод с возвратной пружиной
2П привод
Привод с плавным регулированием (0-10 В), с возвратной пружиной и без возвратной пружины
Условное обозначение
Пример обозначения при заказе
- УВЗП-О-200х200-36-MSL-У2 - заслонка воздушная унифицированная прямоугольного сечения, общепромышленного исполнения, размером 200х200 мм, с электромеханическим приводом Soloon с пружинным возвратом, с напряжением питания 24В, для районов с умеренным климатом 1-ой категории размещения.
Варианты комплектаций заслонок приводами
Характеристика | Ручной | Под электропривод | без пружинного возврата | с пружинным возвратом | ||||||||||||||
2-х позиционный | плавное регулирование | 2-х позиционный | плавное регулирование | |||||||||||||||
Напряжение питания 24В | + | + | - | - | + | + | - | - | + | + | - | - | + | + | ||||
Напряжение питания 220В | - | - | + | + | - | - | + | + | - | - | + | + | - | - | ||||
Наличие доп.контактов | - | + | - | + | - | + | - | + | - | + | - | + | - | + | ||||
Код | 99 | 00 | 01 | 02 | 03 | 04 | 05 | 06 | 07 | 08 | 31 | 32 | 33 | 34 | 35 | 36 |